聯系人:章茂良 手機:13915095311 電話:0519-88675689 傳真:0519-85785689地址:江蘇省常州經濟開發區橫山橋鎮星辰工業集中區
Copyright © 2017 江蘇淵江源干燥工程有限公司 蘇ICP備14049116號 版權聲明 技術支持:江蘇東網科技

江蘇淵江源干燥工程有限公司旗下網站
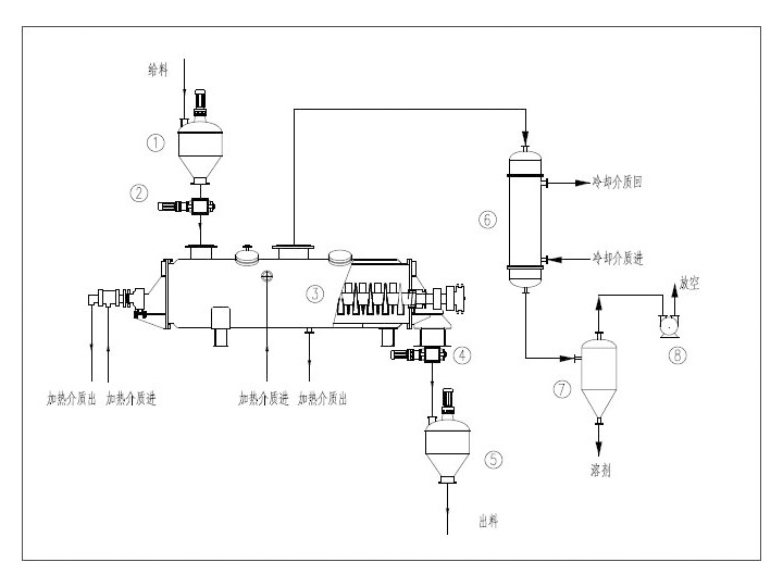
6、操作穩定:由于楔型槳葉特殊的壓縮-膨脹攪拌作用,使物料顆粒充分與傳熱面積接觸,在軸向區間內,物料的溫度、濕度、混合溫度及梯度都很小,從而保證了工藝的穩定性。